
概況
我國幅員遼闊,人口眾多,鐵路客車是我國旅客的主要客運工具?,F代客車不但要保證安全高速地運行,而且還要為旅客和車上工作人員盡可能地創造舒適衛生的環境,因此,我國鐵路的各大干線上相繼開出了全列空調客車,取得了良好的社會效益。自鐵路列車普遍實現提速,更加促進了鐵路的發展,列車空調裝備及其技術將經受更大的考驗,對其設計制造與運行管理提出了更高的要求。同時還要適應更高目標,為滿足高速鐵路的需要,積極作好技術準備。
近年來隨著計算機技術的不斷發展,計算機在暖通空調領域有了廣泛的應用。其應用的一個重要方面,就是利用計算機系統對暖通空調進行智能化監測、控制和管理。妥善地運用計算機技術于暖通空調系統的控制管理中,可以有效地改善系統運行品質,節省運行能耗,提高管理水平,并減少運行管理勞動強度,取得良好的經濟效益和社會效益,這在國內許多工程中都已得到證實。經驗表明,只有根據暖通空調工藝過程要求,結合實際的需求情況,充分發揮計算機技術的特點,恰當地確定系統功能,明確主要需解決的問題,才能收到投資少、效益高的效果。
課題來源
本課題為鐵道部四方車輛研究所與青島建筑工程學院共同承擔的鐵道部重點課題。青島建筑工程學院暖通專業實驗室已針對該課題為青島南車四方機車車輛股份有限公司設計了一整套列車空調模擬實驗臺,本文針對其中的監控系統做主要研究,從而建立起實驗與實踐的橋梁。
設計的目的
建立本列車空調模擬實驗臺的目的是為了檢測列車空調的性能和質量,模擬實際列車空調的工況,記錄實驗的測定值,為暖通專業人員提供實驗記錄,最后根據實驗的工況,設計實際列車空調的運行狀態,以提高列車的舒適度。
作者的主要工作
這套系統所用軟件為力控監控組態軟件ForceControl,主要模擬列車車廂和夾套的空調工況,以及設計完全針對實驗臺的溫度、風速的實時檢測和報表系統。
1. 設計列車實驗臺車廂部分的空調送風,溫度,濕度,壓力,風機轉動,冷、熱水盤管,加濕,排水及閥門開度的控制和檢測系統;
2. 設計列車實驗臺夾套部分的空調送風,溫度,風機轉動,冷、熱水盤管的控制和檢測系統;
3. 設計實驗用溫度、風速的實時監測和報表系統。
第一章 實驗室簡介
1.1鐵路客車實際運行參數
鐵路旅客列車空調參數要求為:夏季室外氣溫35℃時,車內應為23℃~27℃,最高不超過29℃,相對濕度為60%~70%;冬季室外氣溫-15℃時,車內應為18℃~20℃,相對濕度30%~40%。要求每位旅客應有20~25m3/h新鮮空氣,風速在0.2m/h左右,含塵量不大于1mg/m3,還要求盡量降低噪聲,振動等有害因素。
1.2實驗室簡介
本實驗室由車廂模擬間,控制室,設備間組成。車廂模擬間為一模擬實際運動火車車廂的鋼板箱體。鋼板厚度為3 mm;箱體尺寸:30×3.3×3.3(米)。模擬列車工況為:冬季室外溫度-20℃,車廂內溫度18℃,相對濕度30%。夏季室外溫度35℃,車廂內溫度25℃,相對濕度60%。車廂內的工況通過室外冷熱水機組和室內空調箱來保證。
實驗室所處實驗室內車廂與周圍墻體之間的空間為夾套部分,這部分相當于火車實際運行時的室外環境。在實驗中如果模擬真實室外工況,難度很大,而且能耗大;另外由于鋼板傳熱系數很大,我們可近似認為車廂內外壁溫度一致。所以這時我們可以通過控制夾套溫度,使實驗室車廂內壁溫度與實際火車運行時的內壁溫度一致,從而達到我們模擬火車車廂內空氣實際工況的目的。夾套內的工況通過室外機組和風管機室內機組來保證。為了防止夾套通過墻壁傳熱,夾套內壁全部貼有苯板。
控制室在實驗臺相鄰房間,放置各種采樣測量設備。設備間主要放置列車實驗臺和夾套中所使用的風機盤管、室內空調箱、表冷器、水泵、電加熱器、Defensor MK5型加濕器、分水器、集水器等,并安裝攝像頭以監視設備間的運行情況。電氣設備主要有ABB變頻器系列 ACS400型和ACSl40型變頻器、KANOMAX公司的Model 1550多通道氣流分析儀、Modell504型模板、惠普HP34970A數據采集器、CHINT變壓器等。
實驗臺平面布置參見圖1-1

圖1-1 實驗臺平面圖
1.3實驗臺的主要設備選擇
1.3.1測量部分
本實驗臺的測量設備包括溫度、風速和壓力等參數的測量,主要儀器選擇KANOMAX公司的Model 1550多通道氣流分析儀、Model 1504型模板、惠普HP34970A數據采集器。

圖1-2 控制器窗口圖
1.3.2控制部分
◆ABB變頻器
本實驗室采用ABB變頻器系列的ACS400型和ACS140型的變頻器控制風機的旋轉速度,進而實現對風道風量的控制。ACS400型控制風道的送風風量,ACS140型控制風道的回風風量。
ACS400型變頻器用于2.2-37KW鼠籠式電機的速度和轉矩控制。在本課題中利用變頻器控制電機的旋轉速度,再根據電機速度與風道風量的關系,實現對風量的控制。
◆電加熱器
本課題中采用WP系列PID自整定控制儀控制電加熱器動作。它適用于需要進行精度測量控制的系統,可根據被控對象自動演算出最佳的PID控制參數。也可選用手動控制方式,由用戶根據實際需要,自行設定PID控制參數。
儀表的輸入信號為Pt100熱電阻傳感器輸出的4-20mA的電流信號,輸出量同樣為4-20mA的電流信號。測量范圍為-1999~9999字;測量精度為0.2%FS±1字或0.5%FS±1字。該儀表具有多種標準串行通訊功能,可通過RS-485串行通訊端口實現與上位機的通訊;通訊波特率300~9600bps。
◆電極式加濕器
加濕器專門用于房間的直接或間接加濕。本實驗室用Defensor MK5型加濕器控制車廂內的濕度。
Defensor MK5是一種產生非高壓蒸汽的加濕器,控制電壓380V/50~60HZ。加濕器在工作時將自來水或去離子水電離產生蒸汽,增加車廂內的空氣濕度。加濕器可以用RS-232或RS-485通訊接口與上位機進行通訊。
第二章 監控系統的設計
2.1概述
空調系統可以分為兩部分:車廂內空調系統和夾套內空調系統。其中車廂內空調系統是為了保證其要求工況。由于車廂外冬夏季模擬難度較大,而且廂壁為一薄鋼板,傳熱系數大。所以本實驗采用模擬車廂內壁溫度的方法,在夾套內設置空調送風系統。從而保證車廂內壁溫度與列車實際運行時的內壁溫度相同。
2.2車廂內空調監控系統的設計
2.2.1監控要求:
1.總開關的啟/停。
2.根據送風溫度,調節冷/熱水的流量,使室內溫度保持在設定的范圍內。
3.自動監測過濾網壓差,堵塞時報警,提示清洗過濾網,提高過濾效率。
4.進行節能控制:當空氣質量在許可的情況下即在保證必要的新風量的前提下,充分利用回風冷/熱量,對室內溫度進行調節;當室外溫度與室內溫度的設定值相近時,利用新風對室內溫度進行調節,這樣可以大大降低能源的消耗。
5.空調機各設備進行連鎖控制,當總開關關閉時,關閉各閥、風機。
6.每一個設備通過彩色圖形顯示不同的狀態,顯示每個參數的值,可通過控制器修改設定值,以求達到最佳工況。
7.達到最佳的節能效果和營運環境。
2.2.2空調機組
冷熱水機組選用三菱重工海爾RCU50(B)型機組兩臺。其部分參數如下:

表2-1
選用TRNAE廠家0805空調箱,參數如下:

表2-2
空調箱組成:回風段、新風段、表冷段、加濕段、電加熱段、送風段。注:機組使用回風機和送風機兩臺風機,在送風段之后裝有噴嘴流量計??照{箱使用的冷媒為冷熱水機組提供的冷熱水。
2.2.3 監控界面
下面是各個模擬點的名稱和內容,共146個。

表2-3
下面是各個數字點的名稱和內容,共12個。

表2-4
下面就是車廂監控系統圖,見圖2-2

圖2-1未運行的車廂監控系統圖

圖2-2已運行的車廂監控系統圖
2.3夾套內空調監控系統的設計
2.3.1監控要求
1.總開關的啟/停。
2.根據送風溫度,調節冷/熱水的流量,使室內溫度保持在設定的范圍內。
3.自動監測過濾網壓差,堵塞時報警,提示清洗過濾網,提高過濾效率。
4.進行節能控制:當空氣質量在許可的情況下即在保證必要的新風量的前提下,充分利用回風冷/熱量,對室內溫度進行調節;當室外溫度與室內溫度的設定值相近時,利用新風對室內溫度進行調節,這樣可以大大降低能源的消耗。
5.空調機各設備進行連鎖控制,當總開關關閉時,關閉各閥、風機。
6.每一個設備通過彩色圖形顯示不同的狀態,顯示每個參數的值,可通過控制器修改設定值,以求達到最佳工況。
7.達到最佳的節能效果和營運環境。
2.3.2空調機組
選用三菱重工海爾RFU25WD型風管機兩臺,室內機組的冷媒為室外機組的制冷劑 。其部分參數如下:

表2-5
2.3.3.監控界面

圖2-3未運行的夾套監控系統圖

圖2-4已運行的夾套監控系統圖
第三章 實驗用溫度、風速實時檢測系統
3.1溫度測試系統設計
本實驗中溫度的測量儀器有:水銀溫度計、測風儀、熱電偶溫度計。水銀溫度計和測風儀在本實驗中為輔助性測量儀器,熱電偶溫度計為主要溫度測量儀器。
水銀溫度計:該試驗中水銀溫度計主要用于熱電偶的標定。精度0.1℃,測量范圍-1℃至51℃。
測風儀可以測量溫度、速度及壓力。測量溫度的精度為0.1℃,測量范圍為1到100℃。
熱電偶溫度計是本實驗中主要的溫度測量儀器,用于設備間、夾套、車廂內各點溫度的測量。其溫度測試系統包括溫度傳感器、數據采集∕開關單元、插入式模塊、計算機、打印機。
根據測溫范圍、熱電偶的靈敏度以及測量誤差的要求,本設計選擇采用T型熱電偶作為溫度傳感器。
本實驗自做了90個銅-康銅熱電偶。將銅絲和康銅兩種不同的導體,在一端用直流電弧焊裝置將它們焊接,焊點呈光滑的小圓球形,主要是使焊點與被測點良好接觸,并減少誤差,提高測量的精確性。為了保護和區分熱電偶,銅絲和康銅外面都套有不同顏色的塑料軟管,銅絲套紅色,康銅套白色。為了適應測點離控制室距離的遠近,熱電偶按長度和位置的不同分為不同的規格,不同規格的熱電偶在套軟管時都在塑料管上貼上標簽,使用時能很好的區分。具體的規格如下:

表3-1
溫度測點的布置
根據實驗所需溫度值的需要,設備間、夾套、車廂里的測點分布分別為10組、10組、70組。具體布置如下:
設備間:H1~H10
夾 套:G1~G10
車 廂:
LA1~LA10 RA1~RA10
LB1~LB5 RB1~RB5
LC1~LC5 RC1~RC5
LD1~LD5 RD1~RD5
LE1~LE5 RE1~RE5
LF1~LF5 RF1~RF5

圖3-3測溫實時系統圖
本實驗室采用惠普HP34970A數據采集器,采集后的數據除在實時系統中顯示,還可有歷史報表的功能。

圖3-4測溫歷史報表
3.2 風速測試系統的設計
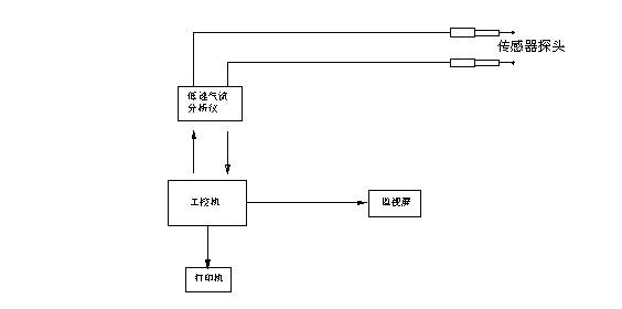
風速測試系統由多通道氣流分析儀、傳感器、Model1504型模板、計算機打印機組成。另外測風儀也具有測風速的功能,主要用于風道風速的測定。
本實驗風速測量采用的是Model 1550多通道氣流分析儀,由KANOMAX公司生產的專門用于測試和分析房間氣流的儀器。該分析儀使用10塊1504四通道空氣速度測試接口模塊,每個模塊有4個通道,因此該儀器有40個通道,每個通道與一個0965-08型傳感器探針通過電纜相連接。

圖3-5測風速系統圖
風速測試系統圖見圖3-6

圖3-6風速測試系統圖
本實驗研究中采用的傳感器探頭是與1550多通道氣流分析儀相配套的KANOMAX公司生產的0965-08熱球式風速儀傳感器探頭。
與測溫度系統相同,測風速系統也具有歷史報表功能。

圖3-7測風速歷史報表
